Chicago Repair and Replacement Parts Network   >   By Location   >   Naperville   >   Welding Machines and MIG   >   Automatic transfer switch ats generator utility 1200A3P

Automatic transfer switch ats generator utility 1200A3P


Automatic transfer switch ats generator utility 1200A3P
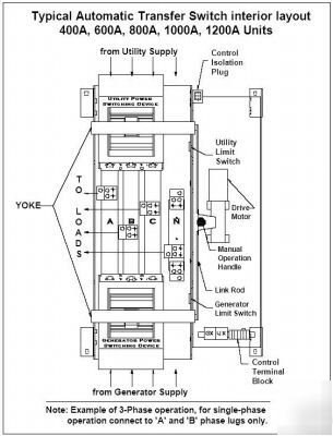
Thomson Technology TS 870 Standard Automatic Transfer Switches employ two mechanically interlocked power switching units with a microprocessor based controller to automatically start a generator and transfer system load to a generator supply in the event of a utility supply failure.
* Enclosed Contact Power Switching Units, fully enclosed silver alloy contacts provide high withstand rating & 100% continuous current rating.
* Completely separate utility and generator side power switching units provide superior reliability through redundancy (no common parts), as well as excellent serviceability.
* Reliable Motor-Operated Transfer Mechanism, heavy duty brushless gear motor and operating mechanism provide mechanical interlocking and extreme long life with minimal maintenance.
* Not damaged if manually switched while in service since contacts have inherent spring over center design.
* Safe manual operation with permanently affixed handle, permits easy operation even under adverse conditions.
* Superior Serviceability, all mechanical and control devices are visible and readily accessible
* all control wires and power busses are front-accessible
* Control Features, TSC 80 microprocessor based controller.
* Isolation plug permits disconnecting control circuits from all power sources for safety and convenience.
* Quality Assurance, ISO 9001:2000 Registered
* Product Data, Models from 100-1200 Amp continuous
* Available in 2, 3, or 4 pole models
* 3 phase, 3 or 4 wire systems
* Certifications, UL 1008 Automatic Transfer Switches for use in Emergency Systems
* CSA C22.2 No. 178 Automatic Transfer Switches
(Automatic transfer switch ats generator utility 1200A3P was posted and is owned by: Jose Riddle)
Contact: j-riddle@chicagopartsnetwork.com (Jose Riddle) (actual email hidden)
Contact j-riddle@chicagopartsnetwork.com (Jose Riddle) for more information.

Flag any violation to moderators committee

Your flagging message:




Automatic transfer switch ats generator utility 1200A3P Automatic transfer switch ats generator utility 1200A3P Automatic transfer switch ats generator utility 1200A3P Automatic transfer switch ats generator utility 1200A3P Automatic transfer switch ats generator utility 1200A3P Automatic transfer switch ats generator utility 1200A3P Automatic transfer switch ats generator utility 1200A3P